NGUYÊN LÝ HOẠT ĐỘNG CỦA KHO CẤP ĐÔNG SỬ DỤNG MÔI CHẤT LẠNH R22

A. Nguyên lý chung

Nguyên lý cấp đông của kho là làm lạnh bằng không khí đối lưu cưỡng bức. Không khí lạnh tuần hoàn cưỡng bức trong kho lưu thông qua các khe hở giữa các khay và trao đổi nhiệt cả hai phía, phía trên trao đổi trực tiếp với sản phẩm- phía dưới trao đổi qua khay cấp đông và dẫn nhiệt lạnh vào sản phẩm. Các sản phẩm tùy dạng sẽ được đặt trên các khay và chất lên xe cấp đông. 

Xe cấp đông được làm từ vật liệu Inox, có nhiều tầng và khoảng cách giữa các tầng đủ lớn để xếp các khay sản phẩm vẫn đảm bảo có khoàng hở để không khi lạnh lưu thông qua. 

Kho cấp đông có ưu điểm là khối lượng hàng cấp đông mỗi mẻ lớn. 

Nhiệt độ không khí trong buồng cấp đông đạt - 35oC, vì vậy thời gian cấp đông tương đối nhanh, đối với sản phẩm dạng rời khoảng 3 giờ/ mẻ, các sản phẩm còn lại khoảng 7-9 giờ/ mẻ.

Dàn lạnh của kho cấp đông được đặt trên cao hoặc dưới nền. Với những kho có công suất lớn, người lắp đặt sẽ đặt dưới nền vì khối lượng khá nặng đòi hỏi độ chắc chắn và an toàn cao.  Dàn lạnh của kho cấp đông thường xảy ra hiện tượng bám tuyết nên phải được xả băng thường xuyên, tuy nhiên không nên lạm dụng việc xả băng vì sẽ dẫn đến sự thất thoát nhiệt, ngưng làm lạnh nếu thời gian xả băng kéo dài. Phương pháp xả băng thường sử dụng nhất là phương pháp xả băng bằng nước. 

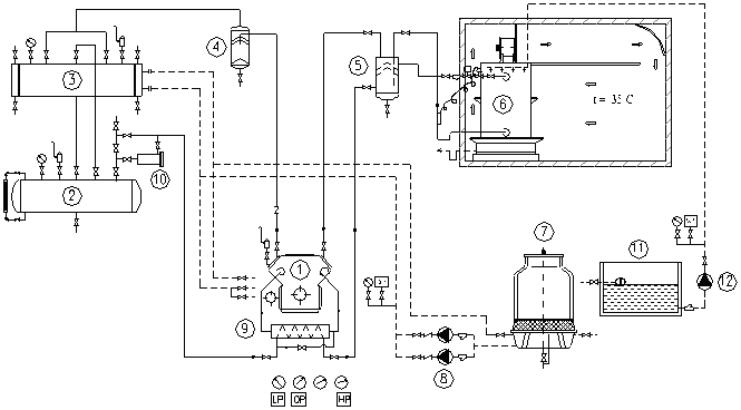
B. Sơ đồ nguyên lý

Chú thích

1- Máy nén

 

2- Bình chứa

3- Bình ngưng

4- Bình tách lỏng

5- Bình tách lỏng hồi nhiệt

6- Dàn lạnh                                                               

7- Tháp giải nhiệt

8- Bơm nước giải nhiệt

9- Bình trung gian

10- Bộ lọc 

11- Bể nước

12- Bơm xả băng 

Hệ thống gồm các thiết bị chính sau đây: 

- Máy nén: Sử dụng máy nén 2 cấp như Copeland, Bitzer, Danfoss,...

- Bình trung gian: Sử dụng bình trung gian kiểu nằm đối với hệ thống lạnh 2 cấp sử dụng freon bởi sự gọn tiện, thuận lợi cho lắp đặt, vận hành và các thiết bị phụ đi kèm ít hơn. 

+ Đối với hệ thống nhỏ có thể sử dụng bình trung gian kiểu tấm bản của Alfalaval, bình trung gian kiểu này chi phí khá thấp và lại rất hiệu quả.

+ Đối với hệ thống NH3, sử dụng bình trung gian kiểu đứng với đầy đủ các thiết bị bảo vệ, an toàn đi kèm. 

- Bình tách lỏng hồi nhiệt: Trong  hệ thống lạnh các thiết bị thường kết hợp một hay nhiều công dụng, trong hệ thống freon nhà lắp đặt thường sử dụng bình tách lỏng kiêm chức năng hồi nhiệt, sự kết hợp này làm tăng hiệu quả của cả hai chức năng. 

- Vỏ kho: Vỏ kho được tạo từ các tấm Panel cách nhiệt dày từ 150mm, riêng nền kho được xây bê tông và lót cách nhiệt.

- Trần giả: Để gió tuần hoàn đều trong kho, nhà lắp đặt chọn làm trần giả tạo kênh tuần hoàn gió. 

- Các thiết bị khác: Thiết bị ngưng tụ, bình chứa cao áp, tháp giải nhiệt,...

Chú thích

1- Dàn lạnh

2- Quạt dàn lạnh

3- Trần giả

4- Tấm hướng dòng

5- Xe hàng